
Ó¦ÓÃÐÎò
Ëæ×ž¼ÃÉú³¤£¬£¬£¬£¬£¬£¬£¬£¬ÈËÃÇ¶ÔÆÜÉíºÍÊÂÇéÇéÐÎÒªÇóµÄÌá¸ß£¬£¬£¬£¬£¬£¬£¬£¬Ô°ÁÖ¹¤¾ßµÄÐèÇóÓú¼ÓÐËÍú¡£¡£¡£¡£¡£¡£¡£Ô°ÁÖ¹¤¾ß²úÆ·ÒѾÊôÓÚÎ÷Å·µÈÅ¹ú¼Ò¼ÒÍ¥Öбز»¿ÉÉÙµÄÉúÑÄÓÃÆ·¡£¡£¡£¡£¡£¡£¡£
ÒýÇæÔ°ÁÖ¹¤¾ßʹÓÃÀû±ã¡¢¶¯Á¦Ç¿£¬£¬£¬£¬£¬£¬£¬£¬µ«ÈõµãÒ²ÏÔ×Å£¬£¬£¬£¬£¬£¬£¬£¬ÓÐÔëÒôÎÛȾºÍÅÅ·ÅÎÛȾÁ½´ó²»»·±£ÒòËØ£¬£¬£¬£¬£¬£¬£¬£¬Ê¹ÓÃÖÐÒ²²»Çå½à£¬£¬£¬£¬£¬£¬£¬£¬´æ·ÅȼÓͲ»Çå¾²£¬£¬£¬£¬£¬£¬£¬£¬Ë¼Á¿µ½È«ÇòÐÔȼÓÍ×ÊÔ´ÈÕÒæÖ÷Òª£¬£¬£¬£¬£¬£¬£¬£¬ÒÔ¼°Î÷Å·¶Ô»·±£ÒªÇóÔ½À´Ô½ÑÏ¿Á£¬£¬£¬£¬£¬£¬£¬£¬¾ÃÔ¶¿´£¬£¬£¬£¬£¬£¬£¬£¬ÒýÇæÔ°ÁÖ¹¤¾ßÔÚ¼ÒÓÃÁìÓò½«Ô½À´Ô½ÊÜÏÞ¡£¡£¡£¡£¡£¡£¡£ï®µç³ØÔ°ÁÖ¹¤¾ßÓŵãÊÇ£¬£¬£¬£¬£¬£¬£¬£¬»§ÍâʹÓñã½Ý£¬£¬£¬£¬£¬£¬£¬£¬Çå½à»·±££¬£¬£¬£¬£¬£¬£¬£¬´¥µçΣº¦µÍ¡£¡£¡£¡£¡£¡£¡£¶ø¼ÛÇ®¶¯Á¦µç³ØÇå¾²µÈÎÊÌâÒ²Ëæ×Åµç³Ø¿Æ¼¼µÄÉú³¤¶øÕýÔÚ±»Öð²½½â¾ö¡£¡£¡£¡£¡£¡£¡£Ëæ×Åµç³Ø¼ÛÇ®µÄ½øÒ»²½×ßµÍÓÀ´ÅÎÞˢλÖô«¸ÐÆ÷µç»úµÄÆÕ¼°Éú³¤£¬£¬£¬£¬£¬£¬£¬£¬ï®µç³ØÔ°ÁÖ¹¤¾ß±Ø½«ÔÚ¼ÒÓÃÁìÓòÖð²½Ìæ»»ÊеçºÍÒýÇæÔ°ÁÖ¹¤¾ß¡£¡£¡£¡£¡£¡£¡£
CRMICRO ÌṩÊʺÏÓÚÔ°ÁÖ¹¤¾ßÓ¦ÓõĵÍÄÚ×裬£¬£¬£¬£¬£¬£¬£¬TO-220/TO-263µÈ¶àÖÖ·â×°²úÆ·£¬£¬£¬£¬£¬£¬£¬£¬¾ßÓÐ½ÏµÍµÄ FOM [QG *RDS(on£©] ʵÏÖÁ˺ÜÊǵ͵ĵ¼Í¨ºÍ¿ª¹ØÏûºÄ¡£¡£¡£¡£¡£¡£¡£±ðµÄ£¬£¬£¬£¬£¬£¬£¬£¬¼«µÍµÄ¼ÄÉú²ÎÊýÄÜʵÏÖ¸ü¸ßµÄƵÂʺͺÜÊǸ߹¦ÂÊÃܶȵÄÉè¼Æ¡£¡£¡£¡£¡£¡£¡£×ÊÖúÖÆÔìÉÌΪ԰ÁÖ¹¤¾ßÉè¼ÆÊµÏÖÓÅ»¯¡¢¸ßЧµÄ½â¾ö¼Æ»®¡£¡£¡£¡£¡£¡£¡£
²úÆ·ÌØÉ«
![]() |
»ùÓÚSKY MOSÊÖÒÕÉè¼Æ£¬£¬£¬£¬£¬£¬£¬£¬ RDS(on£©Ð¡¡¢Ä͹¥»÷ÄÜÁ¦Ç¿ | ![]() |
²úÆ·Îȹ̣¬£¬£¬£¬£¬£¬£¬£¬ÐÔÄܿɿ¿£¬£¬£¬£¬£¬£¬£¬£¬Öª×ã±°ÁÓÇéÐι¤¿öÏÂʹÓà | |
![]() |
TO-220¡¢TO-263µÈ¶àÖÖ·â×°¿ÉÒÔÑ¡Ôñ | ![]() |
²úÆ·²ÎÊýϵÁÐÆëÈ«£¬£¬£¬£¬£¬£¬£¬£¬Êʺϲî±ð¹¦ÂʶÎÔ°ÁÖ¹¤¾ßµÄMOSÐèÇó |
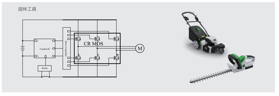
Ó¦ÓÃÔÀíͼ

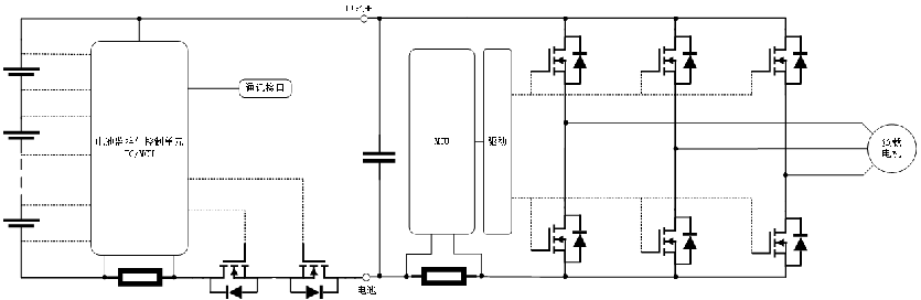
µä·¶Ó¦ÓÃÍØÆËͼ
Ó¦ÓÃÑ¡ÐÍÍÆ¼ö